Nguyên Tắc Hoạt động Của Máy Tạo Oxy
Có thể bạn quan tâm
Nguyên tắc hoạt động của Máy tạo oxy
(ytehaoanh.vn) Các loại máy tạo oxy di động dùng trong bệnh viện, phòng khám và gia đình hoạt động như thế nào? Khí oxy được tạo ra để cung cấp cho bệnh nhân ra sao? Sau đây, thiết bị y tế Hảo Anh xin giới thiệu nguyên tắc hoạt động của máy tạo oxy để các bạn tham khảo
Trong thành phần không khí chúng ta đang thở, đa số là khí ni tơ và 20% là khí oxy, phần còn lại rất nhỏ là các khí khác. Máy tạo oxy lấy không khí vào máy, sau đó xả thải khí nơ tơ và các khí khác, chỉ giữ lại khí oxy cung cấp cho bệnh nhân
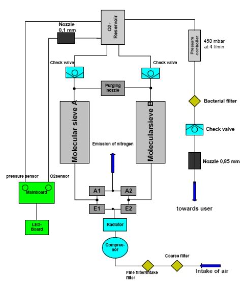
Sau đây là sơ đồ nguyên lý hoạt động của máy tạo oxy

Đầu tiên, không khí được lọc thô và lọc tinh qua 1 máy nén khí comperessor. Sau khi được làm mát, không khí dưới dạng nén sẽ đi qua hệ thống van A1, A2 - F1, F2. Hệ thống van này lần lượt đóng mở để đưa không khí nén dồn vào bình, đồng thời đẩy ni tơ do hạt tạo oxy giữ lại trong 2 ống molecular sieve A & B
Khi van A1F2 mở A2F1 đóng, khí nén qua bình A có tác dụng cho oxy đi qua (giữ ni tơ lại) qua van 1 chiều (check valve) sang bình tích áp chứa oxy
Khi van A1F2 đóng A2F1 mở, khí nén qua bình B có tác dụng cho oxy đi qua (giữ ni tơ lại) qua van 1 chiều (check valve) sang bình tích áp chứa oxy. Một phần khí oxy nén được đưa qua purging nozzle tới bình A đẩy phần ni tơ giữ lại từ pha trước qua van F1 ra ngoài
Cứ như vậy, không khí nén được đưa qua hệ thống van và bình lọc để đưa ra sản phẩm oxy một phần được trích lại qua sensor oxy để theo dõi hàm lượng oxy, nếu thấp quá 60% máy sẽ báo động để sửa chữa hoặc thay cột lọc.
Hiện tại cửa hàng chúng tôi đang cung cấp máy tạo ô xy của hãng yewell loại 3 lít/phút (Yuyue) và loại 5lít/ phút rất hân hạnh được phục vụ quý khách.
( Sưu tầm)
Bài viết liên quan
28 JulBình luận
-
Appaskede 09/12/2022
cheapest cialis 20mg Kermit, USA 2022 05 20 22 17 08
-
Lymnpneum 26/10/2022
The information provided in Preclinical safety data of Tamoxifen Orion is based on data of another medicine with exactly the same composition as the Tamoxifen Orion how to buy cialis Furthermore, a recent clinical study reported that the expression level of Notch1, Notch3, and JAG 1, one of the Notch ligands, were inversely correlated with the overall clinical outcomes in breast cancer patients 11
-
Aspepolla 21/08/2022
Sinusitis 2000 Mg Keflex ivermectin for humans
-
Beglect 30/03/2022
Buy Tamoxifen Online Uk https://oscialipop.com - cialis on line The starting oral dose for children is mgkg. Uyieez cialis viagra combo pack Lmaclz https://oscialipop.com - Cialis
Từ khóa » Nguyên Lý Máy Tạo Oxy Y Tế
-
Tìm Hiểu Máy Tạo Oxy Y Tế | BvNTP
-
Tất Tần Tật Thông Tin Cần Biết Về Máy Tạo Oxy - MedJin
-
Máy Tạo Oxy Là Gì Và Nguyên Lý Hoạt động Của Nó?
-
Máy Tạo Oxy Là Gì? Cấu Tạo Và Nguyên Lý Hoạt động
-
Cấu Tạo Và Nguyên Lý Hoạt động Của Máy Tạo Oxy Y Tế Gia đình Cho ...
-
Quy Trình Hoạt động Của Máy Tạo Oxy Y Tế Gia đình Cho Người Bệnh
-
Cấu Tạo Và Nguyên Lý Hoạt Động Của Máy Tạo Oxy [cập Nhật 2021]
-
Cơ Bản Về Nguyên Lý Và Cấu Tạo Của Máy Tạo Oxy
-
Nguyên Lý Hoạt động Của Máy Tạo Oxy
-
Cấu Tạo Và Nguyên Lý Hoạt động Của Máy Tạo Oxy Y Tế Cho Người Bệnh
-
Nguyên Lý Hoạt động Và Cấu Tạo Của Máy Tạo Oxy.
-
Máy Tạo Oxy Là Gì? Cấu Tạo Và Nguyên Lý Của Máy Tạo Oxy
-
Máy Tạo Oxy Là Gì? Công Dụng Và Lưu ý Khi Dùng Máy Tạo Oxy Tại Nhà