Hướng Dẫn đấu Nối Trung Tâm Báo Cháy Hochiki HCP-1008EDS
Có thể bạn quan tâm
Tủ trung tâm báo cháy Hochiki HCP-1000 series là phiên bản nhỏ của dòng tủ HCP-1000 SERIES dạng nhỏ, có thể mở rộng từ 8-24 kênh phù hợp với các ứng dụng nhỏ nhưng có yêu cầu điều khiển cao. Được thiết kế một cách linh hoạt cho khả năng mở rộng một cách dễ dàng, đầy đủ các chức năng hỗ trợ lập trình một cách linh hoạt nhất, có công xuất lớn cho phép lắp đặt theo kiểu A ( mạch nhánh ) kiểu B ( mạch vòng )
Hochiki HCP-1008EDS thiết kế dựa trên tủ trung tâm nhiều zone, có thể mở rộng bằng các card (module) rời nhằm mang đến cho người sử dụng sự tiện dụng và dễ dàng lắp đặt, vận hành nhất. Tủ trung tâm có thể tùy chỉnh thông qua các nút nhấn và các DIP switch ở mặt trước của tủ, cho phép người sử dụng có thể tùy chỉnh tối đa để phù hợp với yêu cầu của hệ thống báo cháy. Với số lượng lớn các zone kích hoạt, các ngõ ra điều khiển thiết bị cảnh báo dạng, tủ trung tâm HCP-1000 SERIES có thể đáp ứng được với hầu hết các dự án, công trình thực tế.
Hướng dẫn đấu nối trung tâm báo cháy Hochiki HCP-1008eds

Trung tâm báo cháy HCP
Chức năng chính :
- Tiêu chuẩn UL.
- Thiết kế theo dạng khối.
- Cấu hình riệng biệt chức năng cho từng Zone ( Báo động – Giám Sát …).
- Hố trợ hiển thị phụ qua cồng RS-485.
- Nguồn cấp 6A, 12A.
- Dễ dàng thay đổi lập trình qua các phím chức năng.
Trung tâm báo cháy 8 kênh có thể mở rộng 24 kênh HCP-1008EDS
Hiển thị phụ cho trung tâm báo cháy 8-32 kênh HCP-1008EDS HRAM-1032TZDS
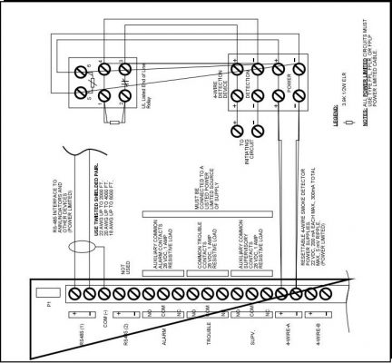
Sơ đồ đấu nối

Ngõ Zone và Ngõ Chuông của tủ
Tương tự như trung tâm HCV HCP và bản nâng cấp mở rộng của trung tâm báo cháy HCV
Mạch Zone hỗ trợ 2 cách đấu nối mạch vòng và mạch nhánh ( Calas A/B )
Ngõ chuông và ngõ Zone đều có điện trở cuối đường dây, Ngõ chuông bình thường xuất điện áp giám sát khi có tín hiệu báo cháy sẽ đảo chiều dòng điện xuất 24V. Chuông điện thông thường không phân cực + _ nên khi gắn chuông trực tiếp sẽ có điện áp chạy từ cực + sang – của chuông dẫn đến tử sẽ báo chạm dây, vì vậy khi lắp loại chuông này ta phải thêm di ode để phân cực + và – cho chuông.

Ngõ ra khách cho tủ HCP
Tủ HCP của Hochiki ngoài các ngõ ra cơ bản tủ còn hỗ trợ thêm các ngõ ra :
- Ngõ ra relay như ( FIRE ALAM, TROBULE Relay… )
- Ngõ WIRE-A ( Ngõ nguồn có thể reset dùng để cấp nguồn cho đầu báo beam )
- Các cổng 485 kết nối với hiển thị phụ
Các modul mở rộng được kết nối với tủ trung tâm
Modul mở rộng 8 (kênh)zone HDM-1008

– Có thể kết nối theo kiểu classB hoặc classA để hiển thị cho báo cháy giám sát và báo lỗi.
Modul mở rộng 4 ngõ chuông HSGM-1004

– Có thể kết nối theo kiểu Style Z/Y (Class A/B) với mỗi ngõ NAC có thể chịu được dòng 1.7Amps. – Mỗi ngõ ra chuông có thể lập trình linh hoạt cho ngõ ra bởi đầu vào tác động.
Modul mở rộng 8 ngõ role HRM-1008

– Mỗi role cung cấp một tiếp điểm dạng thường hở khi có tín hiệu sẽ chuyển sang thường đóng có thể hoạt động ở mức điện áp 28vdc dòng 1Amps. Có thể lập trình linh hoạt tùy ý các ngõ ra theo đầu vào tác động.
Từ khóa » Cách đấu Tủ Báo Cháy Hochiki địa Chỉ
-
Các Ngõ đấu Nối Trên Tủ Báo Cháy Hochiki địa Chỉ ( Firenet )
-
Hướng Dẫn đấu Nối Thiết Bị Hochiki địa Chỉ - YouTube
-
Hướng Dẫn Lập Trình Trung Tâm Báo Cháy Hochiki địa Chỉ FN-2127/4127
-
Sơ đồ đấu Nối Tủ Trung Tâm Báo Cháy Hochiki Thường
-
Cách đấu Nối Tủ Trung Tâm Báo Cháy Hochiki HCV-2/4/8 Bằng Sơ đồ
-
Fisa Việt Nam - HƯỚNG DẪN LẮP ĐẶT TỦ TRUNG TÂM BÁO ...
-
Trang Chủ » CUNG CẤP HỆ THỐNG THIẾT BỊ BÁO CHÁY
-
Tủ Báo Cháy Địa Chỉ Hochiki - Lắp Tổng đài
-
Sơ đồ Nguyên Lý Hoạt động Hệ Thống Báo Cháy địa Chỉ Hochiki - PCCC
-
Hướng Dẫn Sử Dụng Tủ Trung Tâm Báo Cháy HOCHIKI Địa Chỉ Firenet ...
-
Trung Tâm Báo Cháy địa Chỉ 1 Loop Hochiki FNP-1127E
-
Hướng Dẫn Sử Dụng Trung Tâm Báo Cháy Hochiki FireNET
-
Các Câu Hỏi Thường Gặp Với Hệ Thống Báo Cháy – Số Tháng 8.2018
-
Hướng Dẫn Lắp đặt Module Hochiki (p1) - Tranduypccc